Parts for G0502 18" Cut-Off Saw (Also Known as a "Jump Saw")

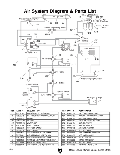
Parts Diagrams for G0502 - 18" Cut-Off Saw (Also Known as a "Jump Saw")

IMPORTANT

Parts may have multiple versions that have changed over time. This will be indicated by V1, V2, V3, etc. in the parts description, followed by the version month and year that it was first used. Example: V2.01.17 indicates version 2 of a part went into use in January 2017. Please reference the manufacture date on the ID Label for your machine to ensure you are selecting the correct part when multiple versions are indicated.

If you cannot locate your part below, please contact our tech support department at techsupport@grizzly.com or 570-546-9663.

Please note: All parts ship out of our Springfield, Missouri facility.

Parts List for Parts for G0502 18" Cut-Off Saw (Also Known as a "Jump Saw")

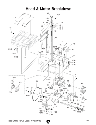
1
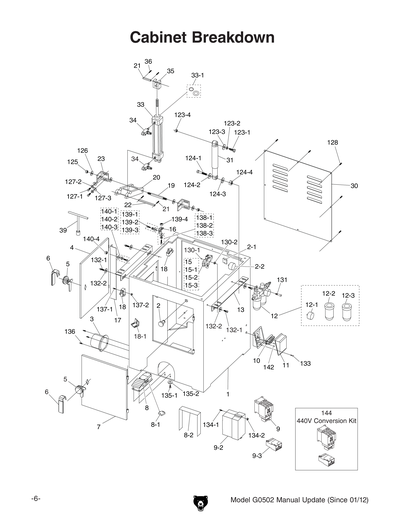
CABINET
Item is no longer available
Price
N/A
2
E-STOP BUTTON UNIQUE PXB-B1011
$201.60
Enter quantity between 1 and 99
2-1
B-CONTACTOR
$17.95
Enter quantity between 1 and 99
2-2
COVER FOR B-CONTACTOR
$12.25
Enter quantity between 1 and 99
3
DUST PORT
$53.80
Enter quantity between 1 and 99
4
DOOR SIDE
$32.65
Enter quantity between 1 and 99
5
DOOR LOCK
$36.25
Enter quantity between 1 and 99
6
LOCK HANDLE
$7.25
Enter quantity between 1 and 99
7
DOOR FRONT
$35.40
Enter quantity between 1 and 99
8
PEDAL
$193.20
Enter quantity between 1 and 99
8-1
PEDAL CONTROLLER S3B-M5
$115.95
Enter quantity between 1 and 99
8-2
PEDAL GUARD
$39.30
Enter quantity between 1 and 99
9
MAG SWITCH NHD 220V MS-35D
$279.45
Enter quantity between 1 and 99
9-1
CONVERSION KIT 440V NHD
Price
N/A
9-2
SWITCH HOUSING
$77.95
Enter quantity between 1 and 99
9-3
OL RELAY NHD NTH-32 26-32A
$90.60
Enter quantity between 1 and 99
9-4
CONTACTOR NHD C-35D 220V 50/60HZ
$126.80
Enter quantity between 1 and 99
10
TERMINAL BLOCK
Item is no longer available
Price
N/A
11
ELECTRICAL BOX
$21.75
Enter quantity between 1 and 99
12
FILTER/LUBRICATOR/REGULATOR/OIL FEEDER
$279.45
Enter quantity between 1 and 99
12-1
GAUGE
$17.55
Enter quantity between 1 and 99
12-1A
GAUGE
Price
N/A
12-2
OIL CUP 1" NPT X 6MM X 99MM ST
$72.45
Enter quantity between 1 and 99
12-3
*DISCD*WATER CUP
Item is no longer available
Price
N/A
13
CONNECTING PLATE
$22.70
Enter quantity between 1 and 99
14
ROLLER TABLE ASSY LEFT
$1,521.45
Enter quantity between 1 and 99
14-1
INDIVIDUAL ROLLER
$44.70
Enter quantity between 1 and 99
14-2
ROLLER SHAFT
Item is no longer available
Price
N/A
15
*DISCD*SOLENOID VALVE
$154.25
Enter quantity between 1 and 99
15-1
AIR LINE ELBOW
$6.90
Enter quantity between 1 and 99
15-2
AIR FITTING 1/8PT X 4MM HOSE
$9.10
Enter quantity between 1 and 99
15-3
MUFFLER 1/8PT
$3.85
Enter quantity between 1 and 99
16
BRACKET
Item is no longer available
Price
N/A
17
LIMIT SWITCH STOP
$8.35
Enter quantity between 1 and 99
18
LIMIT SWITCH
$34.95
Enter quantity between 1 and 99
18-1
*DISCD*LIMIT SWITCH BRACKET
Item is no longer available
Price
N/A
18-2
LIMIT SWITCH CORD DOOR F
$8.05
Enter quantity between 1 and 99
18-3
LIMIT SWITCH CORD DOOR L
$8.05
Enter quantity between 1 and 99
19
SHOULDER STUD 5/8-11 X 161MM
$5.20
Enter quantity between 1 and 99
20
SUPPORT FRAME
Item is no longer available
Price
N/A
21
ROLL PIN 3 X 35
Item is no longer available
Price
N/A
22
COUPLING PIN 1/2 X 5-1/2
$3.60
Enter quantity between 1 and 99
23
SUPPORT ANGLE STEEL
$12.75
Enter quantity between 1 and 99
24
*DISCD*LOCK HANDLE 5/16 V1
Item is no longer available
Price
N/A
24A
LOCK HANDLE M8-1.25 X 20 V1
$11.50
Enter quantity between 1 and 99
24AV2
LOCK HANDLE M10-1.5 X 40 V2.03.13
Item is no longer available
Price
N/A
24AV2-1
T-NUT PLATE M10 X 1.5
Item is no longer available
Price
N/A
25
QUICK STOP V1
$167.50
Enter quantity between 1 and 99
25V2
QUICK STOP ASSEMBLY V2.03.13
Item is no longer available
Price
N/A
25V2-1
FLIP STOP BASE
Item is no longer available
Price
N/A
25V2-2
FLIP STOP
Item is no longer available
Price
N/A
25V2-3
ROLL PIN 4 X 30
Price
N/A
26
*DISCD*FIXED STOP V1
Item is no longer available
Price
N/A
26V2
FIXED STOP ASSEMBLY V2.03.13
Item is no longer available
Price
N/A
26V2-1
FIXED STOP BASE
Item is no longer available
Price
N/A
26V2-2
FIXED STOP PLATE
Item is no longer available
Price
N/A
26V2-3
FLAT HD CAP SCR M8-1.25 X 35
Price
N/A
27
SCALE WASHER 8MM
$3.05
Enter quantity between 1 and 99
28
SQUARE RAIL V1
$539.80
Enter quantity between 1 and 99
28V2
SQUARE RAIL V2.03.13
$524.70
Enter quantity between 1 and 99
29
SCALE
$108.70
Enter quantity between 1 and 99
30
BACK DOOR
$53.80
Enter quantity between 1 and 99
31
CUSHION ARM
$168.50
Enter quantity between 1 and 99
32
CONNECTING LINK
$4.05
Enter quantity between 1 and 99
33
AIR CYLINDER
$465.10
Enter quantity between 1 and 99
33-1
SEAL KIT 2PC
$30.75
Enter quantity between 1 and 99
34
PRESSURE REGULATING VALVE
$25.40
Enter quantity between 1 and 99
35
ROD END CLEVIS
$18.15
Enter quantity between 1 and 99
36
CLEVIS PIN 1/2" X 2-1/2"
$2.90
Enter quantity between 1 and 99
37
CLAMPING BLADE GUARD
$345.00
Enter quantity between 1 and 99
38
RUBBER PLATE
Item is no longer available
Price
N/A
39
WRENCH T-SOCKET 19MM
Item is no longer available
Price
N/A
40
DANGER LABEL
Item is no longer available
Price
N/A
41
SAFETY GUARD
$37.35
Enter quantity between 1 and 99
42
LOCK KNOB
$16.95
Enter quantity between 1 and 99
43
ADJUSTABLE SEAT LOCK NUT 3/4-10 X 15MM
$7.00
Enter quantity between 1 and 99
44
RUBBER RING
$3.05
Enter quantity between 1 and 99
45
ADJUSTABLE SEAT
$56.15
Enter quantity between 1 and 99
46
GUIDE SCREW 3/4-10 X 410MM
$61.35
Enter quantity between 1 and 99
47
SWITCH BOX
$26.35
Enter quantity between 1 and 99
48
ON BUTTON
$25.90
Enter quantity between 1 and 99
49
E-STOP BUTTON 250V 10A
$35.55
Enter quantity between 1 and 99
50
AIR INLET SWITCH
$201.60
Enter quantity between 1 and 99
51
FENCE
$241.85
Enter quantity between 1 and 99
52
TABLE
Item is no longer available
Price
N/A
52-1
BUMPER
Item is no longer available
Price
N/A
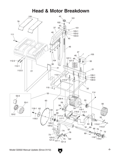
53
MOTOR 10HP 220V/440V 3-PH
$2,148.80
Enter quantity between 1 and 99
53-1
MOTOR FAN COVER
Item is no longer available
Price
N/A
53-2
MOTOR FAN
$27.60
Enter quantity between 1 and 99
53-3
MOTOR WIRING JUNCTION BOX
Item is no longer available
Price
N/A
54
Now: PK80M
KEY 10 X 8 X 40
Price
N/A
55
*DISCD*MOTOR PULLEY
$145.60
Enter quantity between 1 and 99
56
Now: PVM33
V-BELT M33 3L330
Price
N/A
57
Now: PR11M
EXT RETAINING RING 25MM
Price
N/A
58
BALL BEARING 6205ZZ
Price
N/A
59
MOTOR BRACKET
$81.55
Enter quantity between 1 and 99
60
BUSHING
$6.90
Enter quantity between 1 and 99
61
SUSPENSION BRACKET
Item is no longer available
Price
N/A
62
OUTSIDE ARBOR FLANGE
$104.05
Enter quantity between 1 and 99
63
SAW BLADE 120T
$421.35
Enter quantity between 1 and 99
64
INSIDE ARBOR FLANGE
$132.25
Enter quantity between 1 and 99
65
SPANNER NUT 2-7/16-16
$15.45
Enter quantity between 1 and 99
66
BALL BEARING 6206ZZ
Price
N/A
67
QUILL
Item is no longer available
Price
N/A
68
MAIN SPINDLE
$307.95
Enter quantity between 1 and 99
69
Now: PK17
KEY 1/4 X 1/4 X 1-9/16
Price
N/A
70
SPANNER NUT 13/16-16 LH
$29.00
Enter quantity between 1 and 99
71
TAPPER FLANGE
$94.20
Enter quantity between 1 and 99
72
DRIVE PULLEY
$101.45
Enter quantity between 1 and 99
73
BRACKET LOWER
Item is no longer available
Price
N/A
74
*DISCD*DAMPER LOWER
Item is no longer available
Price
N/A
75
LIMIT SWITCH BRACKET
$26.10
Enter quantity between 1 and 99
76
LIMIT SWITCH
$137.70
Enter quantity between 1 and 99
77
BLADE GUARD HOOD
$695.55
Enter quantity between 1 and 99
77-1
SAFETY GUARD LABEL
Price
N/A
78
ACRYLIC PLATE
$55.55
Enter quantity between 1 and 99
79
ROLLER TABLE ASSY RIGHT
$956.35
Enter quantity between 1 and 99
79-1
ROLLER TABLE LEG STAND
Item is no longer available
Price
N/A
79-2
ADJUSTMENT FOOT 5/8-11 X 4
Price
N/A
79A
Now: G0522
6' Extension Rollers w/ Fence - Set of 2
Price
N/A
101
SET SCREW M8-1.25 X 10
Price
N/A
102
Now: PN17
HEX NUT 3/4-10
Price
N/A
103-1
Now: PS31M
PHLP HD SCR M6-1 X 35
Price
N/A
103-2
LOCK WASHER 10MM
Price
N/A
103-3
Now: PW04M
FLAT WASHER 10MM
Price
N/A
104
Now: PS14M
PHLP HD SCR M6-1 X 12
Price
N/A
105
Now: PS38M
PHLP HD SCR M4-.7 X 10
Price
N/A
106-1
Now: PB09M
HEX BOLT M8-1.25 X 20
Price
N/A
106-2
LOCK WASHER 8MM
Price
N/A
107-1
Now: PB27M
HEX BOLT M12-1.75 X 30
Price
N/A
107-2
Now: PW06M
FLAT WASHER 12MM
Price
N/A
108-1
Now: PB09M
HEX BOLT M8-1.25 X 20
Price
N/A
108-2
LOCK WASHER 8MM
Price
N/A
108-3
Now: PW01M
FLAT WASHER 8MM
Price
N/A
109-1
HEX BOLT M10-1.5 X 65
Price
N/A
109-2
LOCK WASHER 10MM
Price
N/A
109-3
Now: PW04M
FLAT WASHER 10MM
Price
N/A
109-4
Now: PN02M
HEX NUT M10-1.5
Price
N/A
110
CAP SCREW M6-1 X 20
Price
N/A
111
Now: PB89
HEX BOLT 1/2-12 X 4-1/2
Price
N/A
112-1
Now: PB09M
HEX BOLT M8-1.25 X 20
Price
N/A
112-2
LOCK WASHER 8MM
Price
N/A
112-3
Now: PW01M
FLAT WASHER 8MM
Price
N/A
113-1
Now: PB35M
HEX BOLT M12-1.75 X 40
Price
N/A
113-2
LOCK WASHER 12MM
Price
N/A
114
SET SCREW M6-1 X 10
Price
N/A
115-1
Now: PB35M
HEX BOLT M12-1.75 X 40
Price
N/A
115-2
LOCK WASHER 12MM
Price
N/A
115-3
Now: PB35M
HEX BOLT M12-1.75 X 40
Price
N/A
116-1
Now: PB33M
HEX BOLT M12-1.75 X 50
Price
N/A
116-2
LOCK WASHER 12MM
Price
N/A
116-3
Now: PW06M
FLAT WASHER 12MM
Price
N/A
117-1
Now: PB31M
HEX BOLT M10-1.5 X 40
Price
N/A
117-2
LOCK WASHER 10MM
Price
N/A
118-1
Now: PB44
HEX BOLT 1/2-20 X 3/4
Price
N/A
118-2
Now: PLW07
LOCK WASHER 1/2
Price
N/A
119-1
Now: PB10M
HEX BOLT M6-1 X 25
Price
N/A
119-2
LOCK WASHER 6MM
Price
N/A
120-1
Now: PB47M
HEX BOLT M6-1 X 40
Price
N/A
120-2
Now: PW03M
FLAT WASHER 6MM
Price
N/A
120-3
Now: PN01M
HEX NUT M6-1
Price
N/A
121-1
Now: PB08M
HEX BOLT M6-1 X 20
Price
N/A
121-2
LOCK WASHER 6MM
Price
N/A
121-3
Now: PW03M
FLAT WASHER 6MM
Price
N/A
122
CAP SCREW M5-.8 X 20
Price
N/A
123-1
Now: PB33M
HEX BOLT M12-1.75 X 50
Price
N/A
123-2
LOCK WASHER 12MM
Price
N/A
123-3
Now: PW06M
FLAT WASHER 12MM
Price
N/A
123-4
Now: PN09M
HEX NUT M12-1.75
Price
N/A
124-1
Now: PB92
HEX BOLT 1/2-12 X 3-1/2
Price
N/A
124-2
Now: PLW07
LOCK WASHER 1/2
Price
N/A
124-3
Now: PW01
FLAT WASHER 1/2
Price
N/A
124-4
Now: PN06
HEX NUT 1/2-12
Price
N/A
125
Now: PN24M
HEX NUT M12-1.25
Price
N/A
126
Now: PW06M
FLAT WASHER 12MM
Price
N/A
127-1
Now: PB32M
HEX BOLT M10-1.5 X 25
Price
N/A
127-2
LOCK WASHER 10MM
Price
N/A
127-3
Now: PW04M
FLAT WASHER 10MM
Price
N/A
128
Now: PS68M
PHLP HD SCR M6-1 X 10
Price
N/A
129-1
Now: PB07M
HEX BOLT M8-1.25 X 25
Price
N/A
129-2
LOCK WASHER 8MM
Price
N/A
129-3
Now: PW01M
FLAT WASHER 8MM
Price
N/A
130-1
FLANGE SCREW M4-.7 X 40
Item is no longer available
Price
N/A
130-2
Now: PN04M
HEX NUT M4-.7
Price
N/A
131
CAP SCREW M6-1 X 20
Price
N/A
132-1
Now: PB09M
HEX BOLT M8-1.25 X 20
Price
N/A
132-2
Now: PW01M
FLAT WASHER 8MM
Price
N/A
133
Now: PB87
HEX BOLT 10-24 X 3/8
Price
N/A
134-1
CAP SCREW M6-1 X 20
Price
N/A
134-2
Now: PN01M
HEX NUT M6-1
Price
N/A
135-1
Now: PB83M
HEX BOLT M6-1 X 16
Price
N/A
135-2
LOCK WASHER 6MM
Price
N/A
136
CAP SCREW M6-1 X 16
Price
N/A
137-1
Now: PB04M
HEX BOLT M6-1 X 10
Price
N/A
137-2
Now: PN01M
HEX NUT M6-1
Price
N/A
138-1
Now: PB09M
HEX BOLT M8-1.25 X 20
Price
N/A
138-2
LOCK WASHER 8MM
Price
N/A
138-3
Now: PW01M
FLAT WASHER 8MM
Price
N/A
139-1
Now: PB83M
HEX BOLT M6-1 X 16
Price
N/A
139-2
LOCK WASHER 6MM
Price
N/A
139-3
Now: PW03M
FLAT WASHER 6MM
Price
N/A
139-4
Now: PN01M
HEX NUT M6-1
Price
N/A
140-1
CAP SCREW M6-1 X 10
Price
N/A
140-2
LOCK WASHER 6MM
Price
N/A
140-3
Now: PW03M
FLAT WASHER 6MM
Price
N/A
140-4
Now: PN01M
HEX NUT M6-1
Price
N/A
141-1
Now: PB07M
HEX BOLT M8-1.25 X 25
Price
N/A
141-2
Now: PW01M
FLAT WASHER 8MM
Price
N/A
141-3
Now: PN03M
HEX NUT M8-1.25
Price
N/A
142
Now: PB03
HEX BOLT 5/16-18 X 1
Price
N/A
143-1
CAP SCREW M8-1.25 X 30
Price
N/A
143-1V2
Now: PB09M
HEX BOLT M8-1.25 X 20
Price
N/A
143-2
LOCK WASHER 8MM
Price
N/A
143-3
Now: PN03M
HEX NUT M8-1.25
Price
N/A
144
CONVERSION KIT 440V NHD
$185.15
Enter quantity between 1 and 99
145
DONT OPEN 2W X 3.3H
Price
N/A
146
HAND/BLADE GUARD LABEL
$1.05
Enter quantity between 1 and 99
147
ELECTRICITY 1.4W X 1.2H
Price
N/A
148
READ MANUAL 2W X 3.3H V2.07.05
Price
N/A
149
SAFETY GLASSES 2W X 3.3H V2.04.08
Price
N/A
150
DISCONNECT POWER-DOOR 2W X 3.3H
Price
N/A
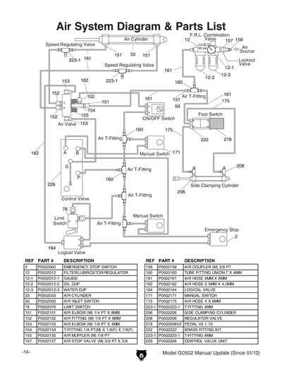
151
AIR ELBOW M 1/4 PT X 8MM
$4.60
Enter quantity between 1 and 99
152
AIR FITTING M 1/8 PT X 8MM
$8.35
Enter quantity between 1 and 99
153
AIR ELBOW M 1/8 PT X 4MM
$6.60
Enter quantity between 1 and 99
154
T-FITTING 1/8 PT M X 1/8F X 1/8F
$12.40
Enter quantity between 1 and 99
155
*DISCD*AIR MUFFLER M 1/8 PT
$7.60
Enter quantity between 1 and 99
156
AIR ELBOW M 3/8 PT X 8MM
$10.00
Enter quantity between 1 and 99
157
AIR STOP VALVE M 3/8 PT X 3/8
$32.35
Enter quantity between 1 and 99
158
MALE AIR COUPLER 3/8 PT
$6.40
Enter quantity between 1 and 99
159
AIR FITTING M 1/8 PT X 4MM
$6.60
Enter quantity between 1 and 99
160
TUBE FITTING UNION-T X 4MM
$18.45
Enter quantity between 1 and 99
161
AIR HOSE 6 X 8MM
$8.50
Enter quantity between 1 and 99
162
AIR HOSE 4MM X 23'
$14.50
Enter quantity between 1 and 99
163
AIR MUFFLER MALE 1/8 PT
$4.60
Enter quantity between 1 and 99
164
LOGICAL VALVE
$86.95
Enter quantity between 1 and 99
165
MACHINE ID/WARNING LABEL
Item is no longer available
Price
N/A
166
CUTTING HAZARD LABEL
Price
N/A
169
N/S GRIZZLY GREEN G1023S
Price
N/A
170
GREY PUTTY REF G0504
Price
N/A
171
*DISCD*SWITCH AND GUARD CONVERSION KIT
$1,253.80
Enter quantity between 1 and 99
201
CLAMP GATE
$40.85
Enter quantity between 1 and 99
202
MOUNTING BRACKET
Item is no longer available
Price
N/A
203
ACTUATOR BRACKET
Item is no longer available
Price
N/A
204
CAP SCREW M6-1 X 16
Price
N/A
205
HINGE
Item is no longer available
Price
N/A
206
ACTUATOR CYLINDER
Item is no longer available
Price
N/A
207
CYLINDER YOKE
Item is no longer available
Price
N/A
208
REGULATOR VALVE
Item is no longer available
Price
N/A
209
CAP SCREW M8-1.25 X 50
Price
N/A
210
Now: PW01M
FLAT WASHER 8MM
Price
N/A
211
Now: PN03M
HEX NUT M8-1.25
Price
N/A
212
FLAT HD SCR M6-1 X 20
Price
N/A
213
Now: PW03M
FLAT WASHER 6MM
Price
N/A
214
LOCK WASHER 6MM
Price
N/A
215
Now: PN01M
HEX NUT M6-1
Price
N/A
216
YOKE PIN 8 X 22
Item is no longer available
Price
N/A
217
E-CLIP 8MM
Price
N/A
218
FOOT PEDAL AIRTAC 4F210-08L
Item is no longer available
Price
N/A
219
CAP SCREW M6-1 X 16
Price
N/A
220
Now: PB07M
HEX BOLT M8-1.25 X 25
Price
N/A
221
LOCK WASHER 8MM
Price
N/A
222
BRASS FITTING KIT
$8.05
Enter quantity between 1 and 99
223
T-FITTING 4MM
$14.50
Enter quantity between 1 and 99
223-1
T-FITTING 8MM
$4.85
Enter quantity between 1 and 99
224
AIR HOSE 4 X 6MM
$9.10
Enter quantity between 1 and 99
224-1
AIR HOSE 2.5 X 4MM
$27.60
Enter quantity between 1 and 99
225
START BUTTON ASSEMBLY
$188.40
Enter quantity between 1 and 99
226
CONTROL VALVE UNIT
$521.65
Enter quantity between 1 and 99
227
PHLP HD SCR M4-.7 X 55
Item is no longer available
Price
N/A
228
Now: PN04M
HEX NUT M4-.7
Price
N/A
231
STAKE GUARD
Item is no longer available
Price
N/A
231-1
CAP SCREW M4-.7 X 10
Price
N/A
232
INNER GUARD PLATE
Item is no longer available
Price
N/A
233
OUTER GUARD PLATE
Item is no longer available
Price
N/A
233-1
WING SCREW M6-1 X 12
Item is no longer available
Price
N/A
233-2
CAP SCREW M6-1 X 14
Price
N/A
234
GUARD MOUNT BRACKET
Item is no longer available
Price
N/A
234-1
CAP SCREW M6-1 X 16
Price
N/A
234-2
LOCK WASHER 6MM
Price
N/A
234-3
Now: PN01M
HEX NUT M6-1
Price
N/A
234-4
CAP SCREW M6-1 X 12
Price
N/A
235
NOTCHED GUARD FLAP
Item is no longer available
Price
N/A
236
HINGE
$7.20
Enter quantity between 1 and 99
236-1
Now: PS07M
PHLP HD SCR M4-.7 X 8
Price
N/A
236-2
Now: PN04M
HEX NUT M4-.7
Price
N/A
241
ANGLED GUARD FLAP
Item is no longer available
Price
N/A
242
SQUARE GUARD FLAP
Item is no longer available
Price
N/A
243
HINGE
Item is no longer available
Price
N/A
243-1
Now: PS07M
PHLP HD SCR M4-.7 X 8
Price
N/A
243-2
Now: PN04M
HEX NUT M4-.7
Price
N/A
MANUAL
MANUAL FOR G0502 05/04
$14.65
Enter quantity between 1 and 99